Koszt wysyłki: od 0,00 zł
Numer katalogowy: GR_PCZ-525.4
Kod producenta: 023665
Zewnętrzne programowanie: Tak
Liczba miejsc pamięci: 1
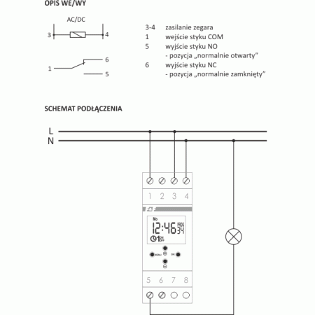
Rodzaj styku: Styk przełączny (NO/NC)
Autonomia / rezerwa chodu w godzinach: 0
Autonomia / rezerwa chodu w latach: 6
Program astronomiczny: Tak
Program roczny: Nie
Wysokość: 90mm
Programowanie dobowe: Nie
Stopień ochrony (IP): IP20
Program impulsowy: Nie
Szerokość wyrażona liczbą modułów: 2
Wyświetlanie podpowiedzi: Nie
Zakres napięcia zasilającego: 24V
Znamionowy prąd przełączania 250 V AC: 16A
Zawiera kartę pamięci: Nie
Liczba kanałów: 1
Częstotliwość napięcia zasilania od/do: 50Hz
Dokładność na dzień: 1s
Maks. moc przełączana LED: 250W
Program tygodniowy: Nie
Szerokość: 35mm
Programowanie 60 min.: Nie
Program świąteczny: Nie
Sposób montażu: Szyna DIN
Program cykliczny: Tak
Rodzaj napięcia zasilającego: AC/DC
Liczba styków: 1
Głębokość: 65mm
Nikt jeszcze nie napisał recenzji do tego produktu. Bądź pierwszy i napisz recenzję.
Tylko zarejestrowani klienci mogą pisać recenzje do produktów. Jeżeli posiadasz konto w naszym sklepie zaloguj się na nie, jeżeli nie załóż bezpłatne konto i napisz recenzję.
